1 概述
逆变电路根据直流侧储能元件形式的不同,可划分为电压型逆变电路和电流型逆变电路。电流型逆变器给并联负载供电,故又称并联谐振逆变器。电压型逆变器给串联负载供电,故又称串联谐振逆变器。
串联谐振逆变器在感应加热领域应用非常广泛,图1是它的基本原理图。它包括直流电压源,开关S1~S4和RLC串联谐振负载。
(a)原理图 (b)负载电路
图1 串联谐振逆变器原理图及其负载电路
由于设计的是电压型负载高频逆变器,而达到高频,则要减小开关损耗。减小开关损耗的方法之一就是采用零电流开关。对于串联RLC电路,只有在LC串联谐振时,使得流过电阻R的电流iR和加在RLC两端的电压URLC同步,才能达到零电流开关要求。为此在全桥电路控制方式中,我们选取双极性控制方式。即开关管Sl和S3,S2和S4同时开通和关断,其开通时间不超过半个开关周期,即它们的开通角小于180°。
2 逆变控制电路的设计
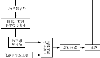
控制电路原理框图如图2所示。从图2可以看出,逆变电路可以工作在他激和自激两种状态。当逆变电路工作在他激状态时,控制信号从他激信号发生器发出,电路工作频率固定,由他激信号发生器控制。当逆变电路工作在自激状态时,电路的输出电流信号经过电流互感器采样,通过波形变换把正弦波变成方波,然后方波信号经单稳态电路防止干扰,接着送到频率跟踪电路,使得开关管的工作频率能够跟踪电流反馈信号。工作在自激状态时,逆变电路的工作频率由负载本身的固有频率决定。本电路中逆变电路的工作频率由放电负载和变压器漏感组成的串联谐振电路的自然频率决定。
图2 逆变控制电路原理框图
2.1 限幅、整形和单稳态电路
如图3所示,从电流互感器CT取出的反馈信号,通过电阻R6引入控制电路。引入控制电路的信号跟负载电流的大小,电流互感器的变比以及取样电阻R6的大小有关。在实际应用中,这个引入控制电路的信号可能会超过CMOS的最大工作电压而导致器件的损坏,因而有必要在这个信号后面加一个限幅电路。二极管D1及D2就起到这个作用。电流反馈信号近似正弦波,经过D1及D2和比较器以后,就变成了有正负的方波信号,经过D4把负的部分去掉,整形成占空比为50%的方波信号。

图3 限幅和单稳态电路
电路在工作过程中不可避免地受到各种各样的外部干扰,加上其本身元器件的分布参数,使得电流反馈信号并不是理想的波形。由于后级电路的锁相环用的是边沿触发,如果前面的方波信号不好,会导致后级频率跟踪电路跟踪失败,从而导致了电路无法正常工作。所以,在电路中必须加入一个具有特定功能的电路,将有干扰的波形重新整形,然后输入后一级电路。单稳态触发器就实现这种功能,它在外部脉冲的作用下,输出具有特定宽度和幅值的矩形脉冲,经过一定时间,又自动回复到初始状态。
2.2 频率跟踪电路
由电路的负载特性分析可知,电路的负载不是固定的负载。当电压升高,功率增大以后,负载固有的自然谐振频率会发生改变。这个时候如果逆变电路工作在开环状态下,由于电路的工作频率偏离了负载的自然谐振点,这就使得电路的输出功率不能随着直流母线电压的升高而同步升高,输出功率达不到要求。因此,必须使得逆变电路工作在闭环状态,实现频率的自动跟踪。
频率跟踪电路如图4所示。电路启动的时候,先开控制电路,此时电流反馈信号没有建立,逆变电路不能工作在自激状态。在图4中,控制电路开机后,电流反馈信号为0,比较器U1B输出为高电平,电子开关4066导通,Vcc通过R8与RP1分压以后供给4046的压控振荡器输入端,这个电压用来控制压控振荡器的频率,调节RP1,就可以得到他激电路所需要的频率。一般都把他激信号发生器的输出频率调得跟负载的自然谐振频率相差不大,这样有利于电流反馈快速建立,让逆变电路尽快进入自激工作状态。
图4 频率跟踪电路
在主电路开机时,可控整流电路输出电压调得比较低,这时候电流反馈信号比较小,随着直流母线电压慢慢升高,电流反馈信号逐步增大。在这个信号经过半波整流以后得到的直流电平(C2上的电压)没有超过R6两端电压以前,电路还是工作在他激状态。当电流反馈信号达到一定的值使得C2上的电压超过了R6两端电压以后,比较器U1B输出为低电平,把4066关断,RP1分压为0,没有办法通过二极管影响压控振荡器,这样压控振荡器的电压就由低通滤波器提供,逆变器工作在自激状态。由于电容C3的存在,使得电路在他激转自激的过程中,能够平稳地过渡,不至于出现压控振荡器输入为0的情况。
当逆变器工作在自激状态,其工作频率随着负载自然谐振频率的变化而变化。此时从前面的单稳态电路引入电流反馈信号,让锁相环输出的方波频率跟踪输出电流的频率。在这种状态下,锁相环的控制框图如图5所示。相位比较器PC2输出为两个信号的相位差,经过低通滤波器(LPF)以后,得到了反映两个输入信号上升时间差的直流电压,然后送入压控振荡器(VCO),将VCO的输出信号分频以后(信号的1/2分频是为了使得信号的占空比能严格达到50%),延迟td时刻送到PC2中,与电流反馈信号进行相位比较。PC2进入锁相工作以后,电流反馈信号和延迟电压驱动信号的上升沿就被锁相至同步。
图5 自激状态下锁相环控制图
2.3 延迟补偿电路
在自激信号发生器的设计过程中,没有考虑电路信号传输中的延时。实际上控制电路、驱动电路以及芯片都有延时,因此,电路的延时不能忽略。延时导致负载的输出电压滞后于输出电流δ角度,负载工作于容性状态,如图6所示。由于存在延时,工作在容性状态时的开关管软开关条件就被破坏了,导致开通损耗大大增加。图7是控制信号的补偿电路。
图6 信号的延时补偿

(a)补偿电路
(b)各点波形
图7 控制信号的补偿电路与各点波形
当输入到R,L,C上的电压与电阻R上的电流波形有相位差时,通过调节Rp,使iR与输入电压同步。
3 实验结果和波形分析
3.1 频率跟踪电路的输入输出波形
频率跟踪电路的输入、输出波形如图8所示。
图8 频率跟踪电路的输入输出波形
3.2延时补偿电路的波形
延时补偿电路的波形如图9所示。图中3个波形自上而下分别是图7延时补偿电路中结点2,3,4的波形。其中的t为放电时间,通过改变变阻器Rp可以调节放电时间t的快慢。
图9 延时补偿电路的波形
3.3 开关管S4两端与负载R两端的电压波形
图10波形中,上面的波形是S4两端的电压,下面的是电阻两端的电压,S4与电阻两端的电压同相,此时电感电容串联谐振。但是,仔细观察两个波形可以发现,两个波形之间在过零点有些毛刺。其原因可以从图11得到说明。
图10 S4和电阻两端的电压波形

图11 S1,S2驱动波形等
图11中下面两个波形是S1及S2的驱动波形,可以发现他们之间存在死区。理论上,如果S1,S3与S2,S4的驱动波形为互补的话,则电阻R的电压与输入RLC两端的电压在LC发生串联谐振时应该是没有相位差的。由于驱动波形并非理想,所以造成电阻R的电压与输入RLC两端的电压并非完全没有相位差。
从图12中可以看出4046芯片跟踪,但是由于芯片和电路存在延时等原因,uRLC与4046的脚14波形之间存在相位差,而且很明显是滞后的。
图12 uRLC,iRLC和4046芯片脚3与脚14波形
注:图上方为uRLC及iRLC的波形,而图下方占空比略小于50%的为4046芯片脚3波形,
最下面为4046芯片脚14波形
4 结语
随着各行各业技术的发展和对操作性能要求的提高,逆变控制技术扮演的角色已经越来越重要了。本实验中,通过频率跟踪,延时补偿等措施,得到了比较理想的逆变控制信号。在感应加热实际运行中的效果也是比较好的。